Tutto
MANUALI TECNICI
REALIZZARE UN IMPIANTO FOTOVOLTAICO IN ISOLA CON INVERTER IBRIDO O CON REGOLATORE DI CARICA
(NUOVA EDIZIONE)
Alcune pagine dell’introduzione, della prima e della seconda parte, del manuale. Link: https://online.fliphtml5.com/kthlr/eawm/#p=1

Lo potete scaricare gratuitamente acquistando il manuale “Progettare un impianto fotovoltaico in parallelo con la linea elettrica”.
PROGETTARE UN IMPIANTO FOTOVOLTAICO IN PARALLELO CON LA RETE ELETTRICA
(NUOVA EDIZIONE)
Le prime 20 pagine del manuale. Link: https://online.fliphtml5.com/kthlr/rmff/

PROGETTARE PICCOLI IMPIANTI FOTOVOLTAICI
Alcune pagine dell’introduzione, della seconda, e della terza parte del manuale. Link: https://online.fliphtml5.com/kthlr/nzjt/#p=1

“Come aiutare l’ambiente” di Vito Speroni
Le prime 9 pagine dell’opuscolo. Link: https://online.fliphtml5.com/kthlr/zepw/#p=1

“Come aiutare l’ambiente” è un opuscolo che si propone di orientare i giovani nel loro impegno per la protezione dell’ambiente, sottolineando l’importanza dell’energia rinnovabile come elemento fondamentale per un futuro sostenibile.
COLLEGAMENTO DELL’IMPIANTO SOLARE ALLA LINEA ELETTRICA
L’installazione di un Impianto Fotovoltaico collegato alla rete elettrica deve essere eseguito da un professionista del settore.

Seguendo passo passo le mie indicazioni, sarete in grado di progettare un impianto fotovoltaico e, volendo, potreste acquistare in autonomia i pannelli fotovoltaici, le strutture di supporto, l’Inverter, il Regolatore di Carica (se con accumulo), ed i materiali di cablatura, che metterete a disposizione del tecnico che provvederà all’installazione, riducendo la spesa complessiva senza rinunciare alla qualità, oppure fare un confronto con il preventivo che le ditte vi propongono. Per le autorizzazioni vale quanto ho scritto in precedenza.
Prima di passare alla configurazione e al calcolo dell’impianto fotovoltaico in autoconsumo vorrei fare alcune precisazioni.
Ci sono almeno due ragioni per passare al fotovoltaico in autoconsumo:
- Il costo in bolletta dell’energia elettrica varia tra 0,20 e i 0,30 euro per kWh (nel mio caso: 0,25) mentre il costo di produzione del fotovoltaico varia tra 0,05 e 0,10 euro per kWh.
- Le detrazioni fiscali.
Per avere un’idea degli anni necessari a bilanciare l’energia impiegata per la produzione si può utilizzare la formula:
Punto di guadagno energia (payback)= Energia prodotta/Energia Risparmiata (anni)
In linea generale:
- Con pannelli fotovoltaici in Silicio Monocristallino: dai 3 ai 6 anni
- Con pannelli fotovoltaici in Silicio Policristallino: dai 3 ai 6 anni
- Con pannelli fotovoltaici in Silicio Amorfo: dai 2 ai 3 anni
Un altro dato è la quantità di energia che produce un impianto fotovoltaico rispetto all’energia impiegata in fase di produzione.
- Con pannelli fotovoltaici in Silicio Monocristallino: 4-8 volte
- Con pannelli fotovoltaici in Silicio Policristallino: 4-8 volte
- Con pannelli fotovoltaici in Silicio Amorfo: 10-12 volte.
Per cui l’autoconsumo in sito dovrebbe essere sempre conveniente. Dico dovrebbe perché se non dovesse succedere potrebbe essere dovuto all’impianto non fatto correttamente.
Un impianto fatto a regola d’arte prima di tutto dovrebbe usufruire istantaneamente dell’energia elettrica autoprodotta, e solo quella che non serve dovrebbe essere messa in rete, ma se, ad esempio, tutta l’energia prodotta fosse erroneamente messa in rete per poi riprenderla istantaneamente o al momento del bisogno, questa verrebbe conteggiata dal contatore bidirezionale sia in ingresso che in uscita, e siccome quella prelevata costa di più di quella messa in rete si potrebbe vanificare i risparmi.
Per cui, come detto in precedenza, l’utente deve consumare prima di tutto l’energia autoprodotta, e solo quando non è disponibile prelevarla dalla rete, mentre quando all’utente non necessita l’utilizzo dell’energia o è in abbondanza: immetterla in rete.
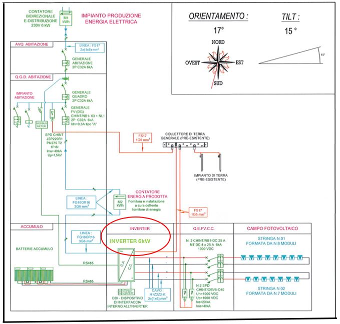
L’impianto corretto è a grandi linee come da schema.

In questa figura è riportato il corretto schema di realizzazione dell’impianto, in quanto permette l’autoconsumo dell’energia autoprodotta prima che questa venga immessa in rete, e il corretto posizionamento dei contatori elettrici (Contatore energia fotovoltaico e Contatore bidirezionale) che consente il giusto conteggio dell’energia autoconsumata, di quella immessa in rete, e di quella prelevata dalla rete.
Per calcolare l’autoconsumo:
Autoconsumo = energia totale prodotta dal fotovoltaico – energia immessa in rete
Formula per calcolare il risparmio in bolletta:
Risparmio in bolletta (£) = autoconsumo in kWh x 0,25 (£)
(0,25 è un prezzo medio lordo dell’energia in bolletta di cui ho preso come riferimento).
Esempio:
Energia prodotta = 2.500 kWh (anno)
Energia immessa in rete = 1.000 kWh (anno)
Autoconsumo = 2.500 – 1.000 = 1.500 kWh (anno)
Risparmio in bolletta = 1.500 x 0,25 = 375 euro (anno)
ARCHITETTURA DELL’IMPIANTO
L’architettura di un impianto fotovoltaico connesso alla rete può essere di due tipi: senza accumulo, o con accumulo.
SENZA ACCUMULO
Il sistema fotovoltaico connesso alla rete elettrica senza accumulo è costituito dall’insieme dei moduli e dall’ inverter.

L’inverter , le cui caratteristiche sono diverse da quelli usati per impianti fotovoltaici isolati, deve convertire la corrente continua proveniente dai pannelli solari in corrente alternata con la stessa tensione e frequenza della rete elettrica a cui è collegato. In parole povere l’Impianto Fotovoltaico lavora in parallelo alla rete diventando lui stesso un piccolo generatore. Per cui il fotovoltaico produce, e l’energia può essere utilizzata direttamente dagli apparati collegati (televisore, lavatrice, lampadine, ecc.), oppure essere immessa in rete. La corrente elettrica generata dai pannelli viene contabilizzata da un contatore posto a valle del generatore, e la corrente messa in rete o prelevata viene contabilizzata da un contatore bidirezionale installato vicino al punto di prelievo.

FUNZIONAMENTO TEORICO DELL’IMPIANTO FOTOVOLTAICO IN REGIME DI INTERSCAMBIO
Nelle ore con il sole, l’utenza consuma l’energia prodotta dall’impianto fotovoltaico.

Di notte o in condizioni metereologiche avverse (mancanza di sole), l’utenza preleva l’energia dalla rete elettrica.

Se l’impianto produce di più di quanto richiesto dall’utenza, l’energia in eccedenza sarà immessa in rete, e contabilizzata dal contatore bidirezionale.

La componentistica per un impianto base è:
- i Pannelli Fotovoltaici
- l’Inverter di connessione alla rete, diverso da quello dei fotovoltaici isolati (non connessi alla rete).
- il quadro elettrico contenente le protezioni lato corrente continua e corrente alternata
- contatori per contabilizzare l’energia prodotta, prelevata, e immessa in rete.
DIMENSIONAMENTO, CONFIGURAZIONE, E CALCOLO
In questo esempio si ipotizza la configurazione di un impianto di piccole dimensioni tipico di una casetta mono famigliare con due persone, dove gli impianti sono collegati alla rete pubblica a bassa tensione con sistemi di messa a terra di tipo TT, dove verranno connesse le masse dell’impianto fotovoltaico, che invece rimane isolato nelle sue parti attive. Si ipotizza inoltre che la corrente presunta di corto circuito fornita dalla rete pubblica sia di circa 6 kA tra fase/neutro (monofase).
Nel nostro caso il contratto con la società elettrica è di 3 kW e il consumo annuo è di 2500 kWh.
DIMENSIONAMENTO
Per dimensionare un impianto collegato alla rete elettrica esistono, fondamentalmente, due criteri:
- In funzione al fabbisogno energetico, e alla produzione di energia del fotovoltaico. In parole povere, quando l’esigenza che prevale è l’autoconsumo, e lo scambio delle eccedenze di energia con la rete.
- In base alla disponibilità di spazio che consente ai pannelli fotovoltaici il massimo irraggiamento.
In linea generale la quantità di energia prodotta dai pannelli solari deve essere uguale o inferiore a quella che fornisce il distributore al cliente.
ESEMPIO DI CALCOLO DELLA POTENZA IN kWp
La potenza dell’impianto fotovoltaico è il rapporto tra il consumo del cliente ( che si trova, di solito, nella seconda pagina della bolletta elettrica in kWh anno) e una stima della produzione locale del fotovoltaico, tenendo in considerazione le ore di sole equivalenti.
Il dimensionamento deve anche tenere conto che il rendimento dell’impianto sarà dell’80%, in considerazione delle varie perdite.
La formula per il calcolo della Potenza massima del Fotovoltaico è questa:

- PFV= potenza massima del fotovoltaico in kW
- kWh= è il consumo di energia di un anno (ricavabile dalla bolletta elettrica)
- h= è la media annua dell’energia solare giornaliera
- K= è il coefficiente che tiene conto delle perdite complessive dell’impianto fotovoltaico, che stimiamo tra il 0,75 e 0,8.
ESEMPIO DI DIMENSIONAMENTO DELLA POTENZA CON PREVALENZA ALL’AUTOCONSUMO
Per prima cosa bisogna stabilire il periodo di utilizzo:
- solo estivo,
- solo inverno,
- tutto l’anno.
Dopo di che consultare le tabelle o usare il simulatore ENEA, PVGIS per verificare l’Irraggiamento in kWh/m² anno e ricavare le ore sole equivalenti giornaliere (hse/g).
- L’irraggiamento annuo a Milano è di circa 1405 kWh/m² ( dati ENEA su un piano inclinato di 30°)se lo divido per 365 giorni avrò un irraggiamento medio di 3,85 kWh/m² giorno che corrispondono a 3,85 ore di sole equivalenti giorno (hse/g).
- L’irraggiamento annuo a Roma è di circa 1653 kWh/m² ( dati ENEA su un piano inclinato di 30°)se lo divido per 365 giorni avrò un irraggiamento medio di 4,53 kWh/m² giorno che corrispondono a 4,53 ore di sole equivalenti giorno (hse/g).
- L’irraggiamento annuo a Palermo è di circa 1732 kWh/m² ( dati ENEA su un piano inclinato di 30°)se lo divido per 365 giorni avrò un irraggiamento medio di 4,75 kWh/m² giorno che corrispondono a 4,75 ore di sole equivalenti giorno (hse/g).
Concludendo le ore sole medie al nord saranno: 3,85; al centro 4,53; al sud 4,75.
Se per esempio il consumo annuo fosse di 2.500 kWh e l’impianto venga installato al Nord usando la formula si ottiene:


L’esempio di dimensionamento preliminare si riferisce alle migliori condizioni sia di orientamento ed esposizione, ovvero: inclinazione di 30° e orientamento a SUD. Chiaramente se l’utente si trovasse in un’altra Regione la Potenza cambierebbe.
La media annua nazionale al SUD riporta un valore vicino a 1.280 kWh prodotti mediamente in un anno per ogni kW di potenza dell’impianto fotovoltaico, al Nord d’Italia la media è di 1.100 kWh per kW di potenza dell’impianto fotovoltaico .
Dal calcolo visto in precedenza, al Nord per avere 2500 kWh anno di Energia con una produzione media di 1.110 kWh per kWp di potenza del FV l’impianto FV avrebbe una potenza uguale a: 2500/1.100= 2,3 kWp. Per cui è praticamente uguale alla formula vista in precedenza.
DIMENSIONAMENTO PER AREA DISPONIBILE
Il dimensionamento dell’area disponibile per installare i pannelli fotovoltaici in funzione della potenza massima che vi necessita può essere la vera discriminate. Vediamo quanti metri quadri servirebbero per avere una potenza di 2,5 kWp, usando la formula.
Ipotizzando di usare moduli in Policristallino da 280 Watt in serie ne servirebbero 9 (280 x 9= 2500 Watt) e, usando la formula, occorrerebbero circa 18,15 m², in Monocristallino circa 14,12 m², e 29,2 m² con pannelli in silicio amorfo.

Caratteristiche tecniche del Pannello fotovoltaico da 280 Wp 24 Volt
CARATTERISTICHE ELETTRICHE (STC*)
*STC: (Standard Test Condition) Irraggiamento 1000W/m², Temperatura Modulo 25°C, Massa d’aria 1.5.
Potenza di picco (Pmax)…………………………………………….280 Watt
Tolleranza di potenza………………………………………………. 0/+5 Watt
Tensione a Pmax (Vmp)……..……………………………………. 31,32 V
Corrente a Pmax (Imp)…………………………………………….. 8,94 A
Tensione di circuito aperto (Voc)…………………………….. 37,7 V
Corrente di corto circuito (Isc)………………………………… 9,7 A
Tensione massima di sistema…………………………………. 1500 V
Massimo valore nominale del fusibile……………………. 15 A
Efficienza Modulo…………………………………………………. 17,21%
Celle (policristalline)…………………………………………….. 60 (6×10)
Sezione cavi…………………………………………………………. 4 mm²
Peso…………………………………………………………………….. 13 Kg
Dimensioni………………………………………………………….. 16,40x992x40 mm
CARATTERISTICHE RISPETTO ALLA TEMPERATURA
NOCT: (Nominal Operation Cell Temperature) Sole 800W/m²; Temperatura ambiente 20°C; Velocità vento 1m/s
Coeff. temp. della potenza massima……………………………… 45±2 °C
Coeff. temp. della tensione di circuito aperto……………….. -0.43 %/°C
Coeff. temp. della corrente di corto circuito…………………. -0.32 %/°C
Temperatura di funzionamento……………………………………. -40 °C ~ +85°C
Ipotizziamo che le temperatura minime e massime siano -10 e +70 e la temperatura di riferimento standard sia 25°C, calcoliamo la variazione di tensione di un modulo (alle temperature basse la tensione del fotovoltaico aumenta e alle alte diminuisce). Per fare questo userò la seguente formula:
Vmp (Tensione massima del modulo)= VMP + [KVoc * (T.min. – 25°C)]
Vmp (Tensione minima del modulo)= VMP + [KVoc * (T.max. – 25°C)]
Voc (Tensione massima del modulo)= Voc + [KVoc * (T.min. – 25°C)]
Dove:
Vmp è la tensione alla massima potenza come da specifiche tecniche del produttore; Kvoc è il coefficiente di temperatura del Voc, espresso in V/°C, come da specifiche del produttore; per trasformare da (%/°C) in (V°/C) usare la formula: Voc (V/°C)= (%/°C) * Voc/100= V/°C; 25°C è la temperatura standard di prova del produttore; T.min e T.max sono le temperature minima e massima ambiente del luogo di installazione dell’impianto. Voc è la Tensione circuito aperto (tensione massima di un dispositivo).
Corrente di corto circuito massima : Isc = Isc + [KIsc * (T.min. – 25°C)]
Nel nostro caso:
la Vmp= 31,32 Volt, la Voc= 37,7 Volt, e il coefficiente di temperatura del Voc= -0,43 %/°C, che trasformo in V/°C usando la formula:
Voc (V/°C)= (%/°C) * Voc/100= -0,43*37,7/100= – 0,162 V/°C
Vmp (Tensione minima del modulo)= VMP + [KVoc * (T.max. – 25°C)] = 31,32+ [-0,162 * (70-25)]=24,03 Volt
Vmp (Tensione massima del modulo)= VMP + [KVoc * (T.min. – 25°C)] = 31,32+[-0,162*(-10-25)]=37 Volt
Voc (Tensione massima del modulo)= Voc + [KVoc * (T.min. – 25°C)] =37,7+ [-0,162* (-10-25)]=43,3 Volt
- Corrente di corto circuito massima : Isc = Isc + [KIsc * (T.min. – 25°C)]=9,7+ [-0,031* (-10-25]= 9,7+ 1,08= 10,8 A
Per sicurezza sceglierò tra i componenti dell’impianto fotovoltaico il valore maggiore tra la tensione a vuoto massima (43,3 V) e il 120% della tensione a vuoto dei moduli= 43,3 x 1,2= 52 Volt; che sarà la tensione di riferimento.
Caratteristiche elettriche della stringa dei pannelli fotovoltaici:
- tensione alla massima potenza: 31,32 (Vmp) x 9 (moduli)=282 Volt
- corrente alla massima potenza: (Imp)8,94 A
- corrente di corto circuito massima : Isc = 10,8 A
Coeff. temp. della corrente di corto circuito (KIsc)= -0.32 %/°C=Isc (I/°C)= (%/°C) * Isc/100= -0,32*9,7/100=-0,03 I/°C
- Tensione a vuoto massima: 52 (Volt)x9 (Pannelli)= 462 Volt
- Tensione alla massima potenza minima=24,03 (Volt) x 9 (Pannelli)=216 Volt
- Tensione alla massima potenza massima= 37 (Volt) x 9 (Pannelli)= 333 Volt
SCELTA DELL’INVERTER
Per connettersi direttamente alla rete elettrica generale si installa un Inverter Monofase e prendo ad esempio un Inverter fotovoltaico monofase CC/CA in grado di gestire la tensione e i punti di massima potenza (MPPT) ottimizzando la potenza di ogni modulo, in conformità agli standard di Sicurezza IEC-62109-1/2, AS-3100.

DATI TECNICI
Potenza nominale in ingresso CC 3000 W; Tensione funzionamento MPPT: 70-450 VDC; tensione massima lato CC: 500 VDC; massima corrente in ingresso: 12 ADC; potenza nominale in uscita lato CA: 3080 Watt; tensione minima lato CA: 240 VAC; frequenza nominale 50 Hz; rendimento 95,5%, europeo 95%.
Le caratteristiche dell’Inverter vanno verificate con i valori di potenza, tensione, e corrente delle stringhe del fotovoltaico:
- Verificare che la massima tensione a vuoto (Voc) ai capi della stringa sia inferiore alla massima tensione in ingresso sopportata dall’Inverter: nel nostro caso è 462 Volt, inferiore dei 500 Volt dell’Inverter (OK).
- Verificare che la tensione alla massima potenza minima della stringa non deve essere inferiore alla minima tensione dell’MPPT dell’Inverter: nel nostro caso 216 è superiore a quella dell’Inverter 70 VDC (OK)
- La tensione alla massima potenza massima della stringa non deve essere superiore alla massima tensione dell’MPPT dell’inverter: nel nostro caso è 333 Volt inferiore a 450 Volt dell’Inverter (OK)
- La corrente di corto circuito (Isc) massima della stringa non deve essere superiore a quella massima sopportabile in ingresso dell’Inverter: nel nostro caso è 10,8 A minore di 12 A dell’Inverter (OK).

DIMENSIONAMENTO DEI CAVI
I moduli, nel nostro caso, sono collegati in serie (9 moduli), e i cavi sono quelli in dotazione (2,5 mm²) che indicheremo con la sigla C1, e la stringa ottenuta viene collegata al quadro elettrico di campo (1) prima dell’Inverter con dei cavi unipolari che indicherò con C2 tipo FG21 M21 con una sezione di 2,5 mm² che hanno le seguenti caratteristiche: Cavo unipolare flessibile stagnato. Isolamento e guaina non propagante la fiamma. Tensione massima: 1800 V c.c. – 1200 V c.a. Temperatura massima di esercizio: 90°C Temperatura minima di esercizio: -40°C. Portata corrente in aria libera a 60°C per due cavi adiacenti 35 A, resistenza elettrica a max 20°C= 8,21 ohm/km. Massima temperatura del cavo in sovraccarico=120°C, coeficente di correzione della portata a 70°C= 0,91.
CARATTERISTICHE DEL CAVO FG21

La portata (Iz in A) dei cavi solari devono tenere conto del fattore 0,9 che riguarda la posa nei tubi dei cavi solari, e del fattore 0,91 che tiene conto della posa in tubi esposti al sole, per cui la portata alla temperatura di 70°C risulta: Iz= 0,9*0,91*35= 29 A (circa).
La portata del cavo è maggiore della corrente di corto circuito (Isc) massima della stringa del fotovoltaico, che è di 10,8 A.
Per il collegamento tra il quadro elettrico da campo(1) e l’Inverter si possono usare cavi da 2,5 mm² FG7 OR di lunghezza 1m (C3) posati in tubo protettivo con portata di 28 A (maggiore della corrente massima di stringa 10,8 A). I collegamenti tra Inverter e contatore di energia prodotta (C4): lunghezza 1 m, e tra il contatore e il quadro elettrico generale (2): lunghezza 4 m, useremo un cavo tripolare (fase+neutro+terra) FG7 OR da 2,5 mm² posati in tubi protetti da 26 A, maggiore della corrente nominale in uscita dall’Inverter lato corrente alternata: Iz= Pmax /Vu*cosφn= 3000 (watt)/240*1= 12,5 A.
Ora verifichiamo se la caduta di tensione sia entro il 2% e usiamo la formula: ΔV%= (Pmax* K*L/S*(V alla massima potenza)²)*100
ΔV= caduta di tensione; Pmax= potenza massima del fotovoltaico; K (ρ)= resistività; S= sezione del cavo; V = tensione alla massima potenza.
La lunghezza del cavo che collega i pannelli fotovoltaici (C1) tra loro è uguale a: 10m, la stringa e il quadro elettrico (1) è di 15m, e il cavo tra quadro elettrico e Inverter 1m. Totale 26m.
ΔV= [2500*(0,0175*10+ 0,0175*2*15+0,0175*2*1)/2,5*282² ]*100= 0,92% (inferiore al 2%). Dal conteggio ho trascurato la caduta di tensione tra Inverter e contatore di energia prodotta in quanto trascurabile, e nella formula, il valore della resistività, ho mantenuto il valore nominale (0,0175) alla temperatura di 20°C.
DISPOSITIVI DI SICUREZZA E PROTEZIONE IMPIANTO

Secondo quanto previsto dalla norma CEI 64-8 (art. 712) la protezione contro le sovracorrenti deve essere prevista solo nel caso in cui la portata del cavo sia inferiore a 1,25 volte la corrente di cortocircuito calcolata in qualsiasi punto. Nel nostro caso sarebbe 13 A (10,8 x 1,25=13) inferiore alla portata del cavo (29 A), per cui è sufficiente un interruttore di manovra e sezionatore nel quadro elettrico 1 (quadro di campo)che serve a isolare l’impianto fotovoltaico in caso di lavori a valle. Secondo i dettami della norma 82-25, dovrà essere almeno di categoria DC21, ossia in grado di interrompere la corrente continua, e possono essere utilizzati gli S800 PV, disponibili sia nella versione interruttore di manovra (S800 PV-M).
Per la protezione delle sovratensioni di origine atmosferica, lato corrente continua (quadro elettrico 1 ; quadro di campo), si può utilizzare uno scaricatore OVR PV dedicato a questo tipo di applicazione con un collegamento ad Y per impianti fino a 1000 V. per la protezione dell’Inverter e dei moduli.
Il sezionatore da 16 A a valle dell’Inverter ha le stesse funzioni di quello nel quadro 1.

Sul lato corrente alternata, nel quadro generale, viene installato un interruttore magnetotermico differenziale (1) da 30 mA con corrente di corto circuito da 6 kA per proteggere dalle sovracorrenti la linea di collegamento all’Inverter e per la protezione dai contatti indiretti. Lo scaricatore con fusibile installato nel quadro di ingresso protegge la parte in corrente alternata. Due ulteriori dispositivi di protezione e sezionatori sono gli interruttori magnetotermici (1) e (2) posti nel quadro generale e nel quadro di ingresso.

COLLEGAMENTO DELL’IMPIANTO SOLARE ALLA LINEA ELETTRICA CON ACCUMULO
Il sistema con accumulo per la CEI 0-21 è un insieme di dispositivi in grado di assorbire e rilasciare energia elettrica che funzionino in maniera continuativa in parallelo alla rete di distribuzione, oppure essere in grado di produrre un’alterazione dei profili di scambio con la rete stessa, come l‘immissione e il prelievo anche se viene determinata da sconnessioni/riconnessioni volontarie di una parte o di tutto l’impianto. I componenti principali in un sistema con accumulo elettrochimico sono le batterie, gli apparati di conversione mono o bidirezionali dell’energia, le protezioni, interruzioni e sezionamento in corrente continua e alternata, i sistemi di controllo delle batterie, e i convertitori.
TIPOLOGIE DI IMPIANTI AMMESSE DAL CEI (Comitato Elettrotecnico Italiano)
1. Sistema di accumulo lato produzione Monodirezionale (le batterie si caricano solo con il fotovoltaico) è collegato sul lato corrente continua. Questo tipo di configurazione può essere installato sia su fotovoltaici esistenti che per nuovi impianti. I sistemi di accumulo lato produzione sono quelli in cui il pacco batterie e il sistema di controllo si trova tra i pannelli e l’Inverter, anche se esistono sul mercato degli Inverter con integrato il controllo delle batterie.

2. Sistema di accumulo Bidirezionale. Il sistema di accumulo è in grado di assorbire energia sia dall’impianto di produzione che dalla rete(le batterie si caricano sia con l’impianto fotovoltaico che con la rete). In questo caso l’impianto di accumulo è installato nella parte di impianto in corrente alternata, e può essere utilizzato su impianti esistenti senza modificare l’impianto solare che l’inverter esistente. In questo esempio ci sono due inverter distinti: uno collegato al fotovoltaico, e un’inverter bidirezionale collegato alle batterie. In questo caso la somma teorica del fotovoltaico sarebbe la somma dei due generatori.

3. (A) Sistema di accumulo lato produzione. Il sistema di accumulo Può essere installato tra l’impianto fotovoltaico e il misuratore di energia prodotta. E può essere installato nella parte di impianto a corrente continua. Per questo tipo di impianto il contatore di produzione deve essere bidirezionale.

- (B) Sistema di accumulo lato produzione. Il sistema di accumulo può essere installato nella parte di impianto in corrente alternata a valle del contatore di produzione, e anche in questo caso il contatore dovrà essere bidirezionale.

4. Sistema di accumulo post produzione. Il sistema di accumulo viene installato tra il misuratore dell’energia prodotta e a quello di energia scambiata. Se serve il riconoscimento degli incentivi economici è necessario installare un ulteriore contatore (3) e i contatori 1, 2, e 3 devono essere bidirezionali.

Esistono in commercio dei sistemi integrati che si possono aggiungere all’impianto esistente senza modificarlo in modo significativo, e le batterie vengono ricaricate dalla corrente proveniente dall’Inverter, lo svantaggio è che lavorando sulla linea alternata è necessario effettuare una doppia conversione AC>DC e DC>AC abbassando l’efficienza complessiva del sistema.
I VARI SISTEMI
I sistemi con accumulo che si possono trovare in commercio, in linea generale, sono di tre tipi: on grid, che sono sempre connessi alla rete lato produzione; on grid, sempre connessi alla rete lato post produzione; e off grid (quelli in isola), che non sono connessi alla rete elettrica.
ON GRID LATO PRODUZIONE
Quelli sempre connessi alla rete lato produzione (on grid) hanno l’Inverter che controlla il pacco batterie e privilegiano l’energia prodotta dal fotovoltaico alimentando le utenze (televisore, router, frigorifero, ecc.) e caricano la batteria quando l’energia prodotta è in eccesso.
Di solito le priorità seguono questa logica:
- Durante il giorno l’energia prodotta viene incanalata verso i carichi attivi in quel momento (televisore, router, frigorifero, ecc.).

- La produzione eccedente di energia viene usata per la carica delle batterie.

- Quando le batterie sono cariche, se c’è ancora energia eccedente, l’Inverter la immette in rete.

- Quando l’impianto non produce più energia per mancanza di sole (esempio alla fine della giornata), in modo automatico, l’Inverter preleva l’energia dal pacco batterie e la indirizza all’utenza attiva in quel momento.

- Quando le batterie sono scariche, e se l’utenza necessita di energia supplementare, la preleva dalla rete.

Questo sistema sfrutta ogni kWh prodotto dall’impianto fotovoltaico e immette in rete solo l’energia eccedente.
ON GRID POST PRODUZIONE
I sistemi On Grid post produzione vengono di norma usati negli impianti fotovoltaici tradizionali di nuova installazione o già installati, dove si aggiunge un altro Inverter con caratteristiche diverse, e il pacco batterie è collegato a valle del contatore di produzione.
Come sistema è meno efficace di quello On Grid lato produzione in quanto l’energia utilizzata dai carichi subisce una prima trasformazione dall’Inverter principale del fotovoltaico che trasforma la corrente continua in alternata, questa viene indirizzata al pacco batterie attraverso un secondo Inverter che trasforma la corrente alternata in continua, e infine resa disponibile alle utenze con una nuova trasformazione da continua ad alternata.

SISTEMI OFF GRID
Sono sistemi a “isola” non collegati alla rete elettrica, già visti in precedenza.

SISTEMI DI ACCUMULO
Negli impianti On Grid si possono utilizzare due sistemi di accumulo:
- Con Inverter e Batterie integrate in un unico contenitore. Apparato compatto, con minimo ingombro e di facile installazione su impianti di nuova realizzazione.

2. Indipendenti: Inverter e Batterie sono separati tra di loro. Con questo sistema il tecnico è in grado di configurare l’impianto in modo più preciso e secondo il carico del cliente, scegliendo tra le diverse tecnologie e capacità di accumulo.

BATTERIE
Le batterie per il fotovoltaico si distinguono per il materiale usato, l’efficienza, e i costi; e potremmo dividerle in questo modo:
- Batterie al piombo acido (gel)
- Batterie agli ioni di Litio
- Batterie al piombo acido (chiuso)
- Batterie al Nichel
- Batterie al piombo acido (sigillato AGM)
- Batterie ai Sali di sodio
Per scegliere quella che più si adatta al nostro impianto dobbiamo tenere in considerazione tre elementi:
- La Capacità. L’energia elettrica che è in grado di accumulare, espressa in kWh
- La potenza che è la velocità con cui riesce a immagazzinare o rilasciare energia
- Numero di cicli, che è il numero di cariche e scariche specificate dal costruttore.
Negli impianti fotovoltaici le categorie più usate sono quelle al piombo acido e al Litio.
ACCUMULO SU IMPIANTO ON GRID LATO PRODUZIONE ESISTENTE
Per aumentare l’autoconsumo di elettricità solare generata da un impianto fotovoltaico residenziale è quello di dotarsi di un sistema di accumulo . In quanto lo “Scambio sul Posto”, ossia quel meccanismo che trasforma l’energia immessa in rete in un valore economico che si può stimare tra il 50 ed il 70% del costo lordo dell’elettricità prelevata dalla rete, che va da 0,20 a 0,30 euro/kwh, per cui garantisce un valore economico molto minore rispetto a quella assorbita dall’impianto fotovoltaico, per questo motivo è importante ridurre quanto più possibile gli scambi di energia elettrica da e verso la rete, e l’accumulo di energia può rappresentare una soluzione efficace.
Un sistema di batterie, nel caso ci fosse un esubero nella produzione, consente di stoccare l’energia solare prodotta e non consumata durante il giorno, a parte quella che viene utilizzata per gli elettrodomestici in funzione. L’inverter carica le batterie con l’energia non utilizzata nell’immediato e questa può essere poi utilizzata quando se ne avrà bisogno, ad esempio la sera o al mattino presto.

Se prendiamo come esempio l’Impianto fotovoltaico in figura collegato alla rete elettrica senza accumulo e decido di aggiungere il pacco batterie (accumulo) lato corrente continua dovrò calcolare la potenza nominale del nuovo impianto come il valore minimo tra la potenza dell’Inverter e la somma tra il valore della potenza STC del fotovoltaico e la potenza nominale dell’accumulo che dovrà fare riferimento alla Norma CEI 0-21. La connessione potrà rimanere monofase in quanto non verrà modificata la PIR (Potenza di Immissione Richiesta), deve essere rivista nel caso si dovesse sostituire l’Inverter esistente, e questo non abbia i requisiti corrispondenti alla Norma CEI 0-21 ai fini dei servizi rete.
Per constatare che non si è verificato il superamento della potenza in emissione richiesta da parte del distributore si dovrebbe analizzare i dati mensili di potenza massima registrata in emissione o attraverso l’installazione di un limitatore automatico della potenza inserito nel contatore.
Si può accettare dal punto di vista normativo che la potenza complessiva in emissione superi temporaneamente il valore di potenza disponibile in emissione (pari al PIR) causando, eventualmente, l’intervento del limitatore automatico della potenza in emissione inserito nel contatore.
ESEMPIO DI BILANCIO ENERGETICO SU IMPIANTO FOTOVOLTAICO ESISTENTE
Scelta del sistema di accumulo: per dimensionare un sistema di accumulo è quello di partire sempre dai consumi elettrici totali consultando le bollette degli ultimi 12 mesi considerando anche le diverse fasce orarie di consumo: F1, F2-F3, e poi di delineare il profilo dei propri consumi.
In linea di massima il consumo di energia elettrica annua per uso domestico pro capite, secondo i dati ISTAT, sono circa 1000 Kwh. Se avete difficoltà è consigliabile l’aiuto di un tecnico specializzato per valutare, tra le diverse soluzioni quella più adatta alle proprie esigenze.
Se disponete già di un impianto fotovoltaico si devono analizzare i seguenti dati:
- La produzione dell’impianto fotovoltaico (rilevabile all’inverter o sul contatore di produzione)
- Sull’autoconsumo istantaneo (differenza tra energia prodotta e immessa)
- Energia immessa in rete (rilevabile sul contatore di scambio)
DIMENSIONAMENTO
Dalla figura si può notare che la parte che eccede dall’energia prodotta dal fotovoltaico durante le ore di sole può essere immagazzinata per poi essere utilizzata durante le ore serali e notturne, riducendo al minimo l’energia scambiata con la rete.

Quello rappresentato in figura è uno scenario teorico e non reale, in quanto l’andamento mensile e giornaliero dei consumi di un’abitazione è molto diverso dall’essere una curva regolare, ma presenta invece dei picchi che variano anche di giorno in giorno e che sono difficilmente prevedibili. Anche la fonte solare è teorica: in quanto si alternano giorni di sole a quelli nuvolosi o di pioggia, con variazioni anche nello stesso giorno.
C’è anche un problema stagionale. Un impianto fotovoltaico da 2,5 kW di potenza può produrre nel nord Italia, in un anno, circa 2800 kWh, che nel caso visto in precedenza era di circa 2400 kWh anno, per cui anche più rispetto al fabbisogno. Purtroppo non è così, in quanto l’energia prodotta dall’impianto FV nei mesi estivi è più alta di quella generata dallo stesso impianto a dicembre o gennaio.
Se ipotizziamo che i consumi elettrici mensili di un’abitazione siano stabili nel corso dell’anno, con un innalzamento nei mesi invernali ed estivi, ci troveremmo quasi sempre a dover gestire una produzione solare sovrabbondante in estate e insufficiente in inverno.
ESEMPIO REALE
Un appartamento con due persone, senza pompe di calore per il riscaldamento e il raffrescamento, il consumo medio è stimabile con buona approssimazione a 2500 kWh/anno, e se voglio optare per un impianto fotovoltaico utilizzerò la formula:


Per cui opto per un impianto di 2,5 kW di potenza (per il dimensionamento vedere l’esempio precedente) .
Ora vediamo il consumo reale mensile e la produzione dell’impianto fotovoltaico in funzione della radiazione solare ricavata dal sito ENEA.
RADIAZIONE SOLARE SU UNA SUPERFICIE INCLINATA DI 30° AL NORD ITALIA

Per ricavare la produzione dell’impianto fotovoltaico mensile userò, “empiricamente” ma attendibile, la formula per il calcolo della Potenza del fotovoltaico.
KWh/mese= PFV*h(radiazione mensile=giorni equivalenti)*30 giorni*K(0.8=perdite di sistema)
es. Mese di Gennaio: kWh/mese= 2,5*2,54*30*0,8= 152,4


Se verifichiamo i consumi annui con la Potenza del fotovoltaico, che è di 2,5 kW, si può notare che la produzione è leggermente superiore al fabbisogno, mentre su base mensile le cose sono diverse: da Ottobre a Febbraio il fabbisogno è superiore alla produzione, e la questione diventa più evidente su base giornaliera. Per esempio esaminiamo il giorno 27 di Febbraio. La produzione del fotovoltaico è di 10 kWh, mentre il consumo è di circa 9 kWh.
Energia immessa è di circa 4,5 kWh il 45%
Energia autoconsumata in modo istantaneo è di circa 4,9 kWh il 54%
Energia prelevata dalla rete circa 3 kWh.
Per cui si evince che durante la giornata, probabilmente sera e mattina, si deve ricorrere all’energia della rete esterna.

Per ovviare o limitare al minimo il prelievo di energia dalla rete si può installare un sistema di accumulo (batterie) che sfrutti l’energia disponibile del fotovoltaico e renda l’energia accumulata nelle ore serali e mattutine.
Inseriamo nell’impianto un accumulo di : 2,7 kWh.
L’accumulo viene ricaricato dalla produzione dell’impianto fotovoltaico nelle ore di maggior produzione (es. dalle 10 alle 14) e rilascia l’energia accumulata nelle ore serali dove c’è la richiesta maggiore, lo scambio con la rete avviene, in emissione, quando l’accumulo è carico, e la produzione del fotovoltaico è superiore ai consumi.
In sintesi il bilancio è:
- la produzione del FV rimane la stessa 10 kWh
- i consumi di 9 kWh
- energia accumulata 2,7 kWh
- energia immessa 2,8 kWh pari al 28%
- energia autoconsumata istantaneamente 5,6 kWh pari al 56%
- autosufficienza complessiva considerando autoconsumo e accumulo = 8,3 kWh pari al 83%

BILANCIO ENERGETICO:
Produzione: 10 kWh = al 100%, Autoconsumo istantaneo: 5,6 kWh = al 56%, Energia immessa: 2,8 0 al 28%, Storage (batterie): 2,7 kwh = al 16%, il Prelievo dalla rete – 2,7 kWh, AUTOSUFFICIENZA: 8,3 kWh = all’83%.
Riassumendo si può dire che la simulazione ha portato alla constatazione del fatto che con l’installazione dell’accumulo l’energia immessa in rete è passata dal 45 % al 28% rendendola disponibile per i periodi di mancata o bassa produzione del fotovoltaico, è però importante che per il dimensionamento della capacità della batteria vi siano i consumi quando il fotovoltaico non produca altrimenti l’impianto produrrebbe solo per l’autoconsumo rendendo superfluo l’accumulo. Per cui la capacità è proporzionale ai consumi F2 e F3.
In linea di massima ogni 1000 Kwh di consumi F2 e F3 corrisponde a 1,2 kWh di accumulo al Litio con scarica all’80% e 1,6 kWh per accumulo al piombo con scarica profonda al 50%.
L’accumulo da 2,7 kWh riesce in pratica ad azzerare o quasi le immissioni in rete da novembre a febbraio, e riduce gli scambi nei mesi rimanenti.

OFFERTE PANNELLI SOLARI SU AMAZON

“Come aiutare l’ambiente” di Vito Speroni
Un libro adatto a chi frequenta le scuole elementari e medie

